Модифицированный кв приемник с преобразованием "вверх"
- Подробности
 - Категория: вещательный кв диапазон
 - Опубликовано: 15.03.2017 15:51
 - Просмотров: 31581
 
Розроботоно в лаборатории "Радіоаматора"
 В статье описана очередная разработка лаборатории нашего журнала - модифицированная под более доступную элементную базу версия KB приемника с двойным преобразованием частоты, описанного в книге А.Л. Кульского "KB приемник мирового уровня? Это очень просто!".
 А.Л. Кульский г. Киев
 В 2000 г. увидела свет книга автора [1 ]. Задумана она была как пособие для радиолюбителей, выбравших областью своего основного интереса конструирование коротковолновых радиоприемников. Однако для того чтобы эта книга могла представлять определенный интерес и для достаточно опытных радиолюбителей, в качестве "изюминки" в ней была опубликована и подробно описана принципиальная электрическая схема высокочувствительного KB приемника с двойным преобразованием частоты, причем первое преобразование осуществлялось "вверх"! В той же книге были приведены в натуральном масштабе все печатные платы, а также подробно описаны все моточные узлы: катушки индуктивности и широкополосные трансформаторные линии (ШПТЛ). Предложена также и достаточно оригинальная, простая в отладке схема цифровой шкалы.
 С того времени и автор, и редакция журнала "Радюаматор" получили много писем и телефонных звонков со всех концов СНГ от тех радиолюбителей, которые решили повторить конструкцию. Отмечая многие удачные стороны, описанного в книге KB приемника, многие радиолюбители обращали внимание и на некоторые проблемы, возникающие при попытке в точности повторить схему.
 Так, например, значительные трудности возникли у многих радиолюбителей при попытке найти примененный автором данной разработки узкополосный кварцевый фильтр типа ФП2П-4-1-В, имеющий номинальную частоту 55,5 МГц и полосу пропускания около 12 кГц. Данный тип кварцевого фильтра (действительно обладавшего в момент своего серийного производства весьма высокими параметрами) выпускался в Санкт-Петербурге достаточно долгое время - более 15 лет! Он входил в качестве комплектующего элемента в состав значительного числа радиоприемных устройств как профессионального, так и специального назначения. Именно это и определило популярность предложенного кварцевого фильтра.
 Описанный в книге радиоприемник был разработан и построен автором в период 1997-1998 гг., когда фильтр ФП2П-4-1-В можно было достать без особых проблем. Однако за время, прошедшее с тех пор, фильтр был полностью снят с производства и, по данным автора, в 2001 г. заменен аналогичными изделиями, качество которых было значительно улучшено, причем по целому ряду показателей, прежде всего, по габаритам и надежности. Дело в том, что старый кварцевый фильтр ФП2П-4-1-В был собран в полностью запаянном экранированном металлическом корпусе на дискретных компонентах, в том числе кварцевых резонаторах, соединенных по двойной дифференциально-мостовой схеме. Это и определяло не только значительные габариты и хрупкость изделия, но и, хуже того, - его недостаточную надежность! Обусловлено это было, в основном, тем, что внутри самой конструкции существовало по меньшей мере одно проблемное соединение, которое плохо выдерживало даже незначительную тряску.
 Новые монолитные кварцевые фильтры, выпускаемые в настоящее время, во-первых, значительно надежнее, во-вторых, их размеры и масса почти на два порядка меньше. Единственный недостаток новых кварцевых фильтров - цена, которая существенно превосходит стоимость прежних фильтров. Но еще хуже то, что изготовители профессиональной аппаратуры в настоящее время потребляют львиную долю производимых изделий. Ввиду этого, наращивание темпов производства не спасает положения, и монолитные кварцевые фильтры по-прежнему остаются не только дорогими, но и остро дефицитными изделиями. Тем не менее,
 вместо примененного ранее фильтра типа ФП2П-4-1 -В можно непосредственно применить, например, монолитные кварцевые фильтры следующих типов: ФП2П4-521 -02 (номинальная частота 55,2 МГц, полоса пропускания 12 кГц); ФП2П4-521 -01 (номинальная частота 55,2 МГц, полоса пропускания 25 кГц).
 Однако если учесть их цены и дефицитность, рекомендовать их для применения в данной схеме - это все равно не выход из положения. Вот почему автор этих строк недавно отмакетировал и исследовал вполне достаточную замену вышеуказанным изделиям, а именно дискретный кварцевый фильтр, собранный на основе дифференциально-мостовой схемы, в котором использованы исключительно широко распространенные компоненты, стоимость которых в десятки раз меньше!
 Таким образом, отсутствие у радиолюбителя промышленных кварцевых фильтров уже ни в коей мере не может стать помехой для реализации радиоприемника с преобразованием "вверх". Помимо этого, многие радиолюбители, например С.В. Геращенко (Россия, Саха-Якутия, пос. Айхал), испытывают затруднения в приобретении таких компонентов, как многооборотный переменный резистор ППМЛ1-И-22 кОм. Однако вместо них вполне можно использовать многооборотные резисторы типа СП5-39 (любой индекс) или СП5-44, рекомендуемые номиналы от 22 до 100кОм.
 В [1] каждый из узлов радиоприемника с целью его подробного описания рассматривался отдельно. Некоторые радиолюбители обратились к автору с просьбой привести полную принципиальную схему приемника таким образом, чтобы подать ее более компактно, а также, по возможности, несколько упростить. Принимая во внимание эти пожелания, автор предлагает модифицированную принципиальную электрическую схему KB приемника с преобразованием "вверх", построенную на базе ранее описанного в книге, что существенно упростит жизнь тем радиолюбителям, которые уже создали запас соответствующего набора компонентов. Эта схема показана на рис.1.
  
  Номиналы резисторов схемы приведены в табл.1,
  
  а конденсаторов -в табл.2.
 
 Применены высокочастотные дроссели: Др1, Др2 - 80 мкГн; ДрЗ -100 мкГн; Др4 - 35 мкГн; катушки индуктивности: L1 -L3 - 0,8 мкГн; L4-L6 -1,2 мкГн; L7-L9 -1,6 мкГн; L10-L12 - 2,7 мкГн; L13-L15 -2,9 мкГн; L16-L18 - 3,3 мкГн; L19-L21 - 3,6 мкГн; L22-L24 - 3,9 мкГн; L25 - 0,15 мкГн; L26 - 0,23 мкГн; L27 - 2,4 мкГн; L28 - 0,3 мкГн; L29 -0,1 мкГн. Катушки L30-L34 выполнены как колебательные контура, настроенные на частоту 40,675 МГц. В состав контуров на стандартную ПЧ2 465 кГц входят катушки индуктивности L35-L38. Лучше использовать стандартные контуры промышленного производства.
 Использованы диоды: VD1 - КД41ЗА; VD2-VD5 - КД514А; VD6-VD9 - КД522Б; VD10 - АЛЗ10; VD11 - КД522Б и транзисторы: VT1 -КТ368А (КТ399А); VT2 - КП306А(Б); VT3 - КТ326А; VT4 - КП306А(Б; VT5 - КПЗ0ЗД; VT6 - 2П10ЗГ; VT7 - КТ361; VT8-VT10 - КП306А(Б. Интегральные микросхемы: DA1 - З0Р124А; DA2,DA3 -КР140УД1408А. Коммутация цепей входного селектора осуществляется с помощью миниатюрных высокочастотных реле типа РЭС49 (паспорт №428). Универсальная цифровая шкала подробно описана в [1].
 Существенно изменен и осовременен низкочастотный тракт (рис.2).
  
  Ни один супергетеродинный приемник не может быть реализован без соответствующего гетеродина. В данной конструкции их два. Первый гетеродин - это генератор плавного диапазона (ГПД). Требования к ГПД известны: во-первых, высокая спектральная чистота выходного сигнала; во-вторых, малое значение "выбега" частоты, не превышающее (для нашего случая) нескольких десятков герц; в-третьих, стабильный уровень амплитуды выходного сигнала при перестройке частоты. Не следует также забывать и о таком важнейшем моменте, как согласование импедансов (в данном случае, выходного импеданса ГПД и входного, характеризующего кольцевой балансный преобразователь частоты).
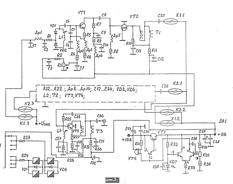
 Принципиальная схема ГПД показана на рис.3.
  
  Поскольку подробно данный ГПД был описан в [1,2], дадим только краткие пояснения. Если исходить из того, что кварцевые резонаторы, на которых реализован узкополосный дискретный фильтр ПЧ1, имеют номинальную частоту 40,675 МГц (это стандартное значение для кварцевых резонаторов), то для того, чтобы перекрыть диапазон частот приема от 5 до 30 МГц, нужно перестраивать ГПД в полосе частот 45,675...70,675 МГц.
 Схема, положенная в основу ГПД, способна, в принципе, обеспечить перекрытие всего этого диапазона и в том случае, если не прибегать к помощи барабанного переключателя S1. Но при этом требования к точности намотки контурных катушек и влиянию монтажных емкостей сильно возрастают. Более того, если радиолюбитель, желающий повторить эту конструкцию, по какой-либо причине захочет (или будет вынужден) использовать, например, резонаторы фильтра, имеющие иное значение номинальной частоты, или его будет интересовать нижняя граница частоты приема не 5 МГц, а, скажем, 2 МГц, то у него возникнет ряд сложностей с 'укладкой* частот ГПД.
 В то же время, используя предлагаемый автором переключаемый ГПД, все эти сложности отпадают. А "укладка" в два поддиапазона становится несложным и приятным делом и вполне допускает вариации. В нашем случае, поддиапазонные гетеродины, входящие в состав ГПД, перестраиваются в пределах 45,675...55,675 МГц и 55,675...70,675 МГц.
 Рассмотрим, вкратце, особенности принципиальной схемы ГПД. Задающий генератор выполнен на транзисторе VT1, режим которого по постоянному току регулируется подстройкой резистора R3. Частота генерации определяется, прежде всего, величиной индуктивности L1 (или L2, если задействован другой поддиапазон), изменяемой емкостью встречно-включенных варикапов VD1, VD2 (или VD3 и VD4), а также конденсаторов С5, С6 (или аналогичных другого поддиапазона).
 Особенностью данной схемы является и то, что на коллекторе транзистора VT1 (или VT3) генерируется спектрально чистый синусоидальный сигнал, амплитуда которого находится в пределах от 75 до 120 мВ. С помощью вспомогательной схемы согласователя импедансов, выполненной на полевом транзисторе VT2 (или VT4), нагрузкой которого является ШПТЛ, полученный сигнал подается на вход широкополосного усилителя ВЧ на транзисторе VT5, который увеличивает амплитуду выходного сигнала до значения 1,5...2 В, причем без ухудшения линейности.
 Входящий в состав гетеродина индивидуальный прецизионный стабилизатор напряжения реализован на транзисторах VT6, VT7 и микросхеме DA1.
 Номиналы резисторов и конденсаторов, примененных в данном ГПД, указаны в табл.3.
  
 Применены высокочастотные дроссели: Др1, Др6 -100 мкГн; Др2, Др7 - 47 мкГн; ДрЗ, Др8 -100 мкГн; Др4, Др5, Др9, Др10 - 150 мкГн. Диоды:
 VD1-VD4 - KB 121 A; VD5, VD6 - КД522Б; VD7 - АЛЗ10. Транзисторы: VT1, VT3 - KT382 (KT371); VT2, VT4 - КПЗОЗД; VT5 - КТ368Б; VT6 - КП10ЗК (2П103В, Г); VT7 - KT630. Интегральная микросхема типа 198HT1 (А, Б). Реле герконовые РЭС44 (паспорт РС4.569.252). Галетный переключатель 11П4Н.
 Широкополосные трансформаторные линии (ШПТЛ) намотаны на кольцах из высокочастотного феррита марки 50ВЧ2 или З0ВЧ2 (типономинал К12,0x6,0x4,5 для 50ВЧ2 или К10,0x6,0x3,0 для ЗОВЧ2), количество витков 15. Применен скрученный эмалевый провод типа ПЭВ-2-0,22, 3 скрутки на 1 см. Технология изготовления ШПТЛ для данного радиоприемника подробно описана в [1].
 Задающие частоту катушки индуктивности L1 и L2 намотаны посеребренным проводом диаметром 0,3 мм на каркасах, показанных на рис.4
  
  Количество витков для L1 - 5; для L2 - 6. В качестве L3 может быть использована любая катушка индуктивности на 3,3 мкГн.
 Принципиальная электрическая схема второго гетеродина (высокостабильного кварцованного) показана на рис.5
  
  Как легко видеть, в качестве задающего генератора использована схема Хартли (индуктивная трехточка), реализованная на транзисторе VT1. Использован кварцевый резонатор на 41,140 МГц.
 Таким образом, вторая ПЧ стандартна и равна 465 кГц. Поскольку задающий генератор должен быть нагружен на оконечный усилитель, имеющий высокий входной импеданс, использован каскадный резонансный усилитель, собранный на транзисторах VT1 и VT3. Выбор оптимального значения выходной амплитуды генерируемого колебания (желательно при настройке радиоприемника проконтролировать форму синусоиды посредством высокочастотного осциллографа на предмет отсутствия искажений) можно легко осуществить с помощью подпайки к выводам L2 постоянного резистора сопротивлением от 2,7 до 24 кОм. Конструкция катушки индуктивности L2 полностью аналогична катушке L2, примененной в ГПД. Катушка L1 содержит 5 витков посеребренного провода и имеет тот же каркас, что и L2. Единственное отличие - наличие третьего вывода от середины намотки.
 Литература
 1.  Кульский А.Л. KB приемник мирового уровня? Это очень просто! - СПб.: Наука и техника, 2000.
 2. Ред Э.Т. Схемотехника радиоприемников. - М.: Мир, 1989.

