БЕСКОНТАКТНЫЕ ЕМКОСТНЫЕ ДАТЧИКИ
- Подробности
 - Категория: Датчики
 - Опубликовано: 16.03.2017 21:46
 - Просмотров: 3379
 
А. МОСКВИН, г. Екатеринбург
 Емкостные датчики реагируют на самые различные вещества — твердые и жидкие, металлы и диэлектрики. Их используют, например, для бесконтактного контроля заполнения резервуаров жидкостями и сыпучими материалами, позиционирования и счета различных предметов, охраны объектов. В предлагаемой статье рассказано о принципе действия бесконтактных датчиков, приведены схемы, пригодные для практического воплощения и использования.
 Выпускаемые многими отечественными и зарубежными фирмами бесконтактные датчики [1, 2] действуют по "конденсаторному" принципу, реагируя на вызванное появлением в чувствительной зоне постороннего объекта изменение относительной диэлектрической проницаемости окружающей среды. Типовой датчик с диаметром чувствительной поверхности 60 мм фиксирует на расстоянии 40 мм "стандартную цель" (термин по [3]).
 Чувствительный элемент бесконтактного емкостного датчика представляет собой конденсатор с обкладками, развернутыми в одну плоскость, как показано на рис. 1.
  
 В зависимости от наличия или отсутствия постороннего предмета изменяется средняя диэлектрическая проницаемость окружающей обкладки среды и, следовательно, емкость конденсатора. Последний служит частотозадающим элементом автогенератора. Имеющееся в датчике пороговое устройство следит за амплитудой или частотой колебаний, при их изменении приводя в действие исполнительный узел.
 Во многих емкостных датчиках частоту генератора выбирают равной нескольким мегагерцам. Генераторы строят на дискретных транзисторах, число которых достигает пяти. Однако достаточно чувствительный к изменению емкости генератор, работающий
 на частотах в сотни килогерц, можно построить и всего на одном ОУ среднего класса.
 За основу взята классическая схема генератора прямоугольных импульсов на ОУ, показанная на рис. 2.
  
  Ее подробное описание и расчет приведены в [4]. Если ОУ DA1 идеален, частота колебаний обратно пропорциональна емкости конденсатора С1 (чувствительного элемента датчика), а их амплитуда неизменна. В действительности с уменьшением емкости и ростом частоты наступает момент, когда из-за свойственной реальному ОУ инерционности условия самовозбуждения генератора перестают выполняться и колебания срываются.
 Остается добиться, чтобы генератор работал при наличии в чувствительной зоне постороннего предмета, а при его удалении (что эквивалентно уменьшению емкости конденсатора) — уже нет. Такой режим имеет определенные преимущества перед известными, когда генератор работает непрерывно [5, 6], либо только в отсутствие постороннего предмета [7, 8].
 Идея была проверена моделированием генератора с помощью программы ELECTRONIC WORKBENCH. Из библиотеки стандартных элементов программы для модели был выбран ОУ НА2502. Номиналы резисторов составляли: R1 — 330 кОм, R2 — 1 кОм, R3 — 2 кОм. Колебания мягко возникали и срывались при изменении емкости конденсатора С1 от 11 до 12 пФ, и обратно. С большой долей уверенности можно утверждать, что для надежной работы емкостного датчика этого достаточно. В дальнейшем вывод был подтвержден испытанием реальных конструкций.
 Чувствительный элемент датчика был изготовлен из односторонне фольгированного изоляционного материала, на котором оставлены два прямоугольных участка фольги размерами 70x50 мм, примыкающие друг к другу короткими сторонами с зазором 2 мм. Емкость образованного таким образом "развернутого конденсатора" — приблизительно 5 пФ. Длина проводов, соединяющих обкладки конденсатора с генератором, должна быть минимальной, не более 50 мм.
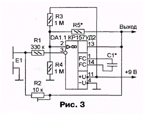
 Практическая схема генератора на одном из двух ОУ микросхемы КР157УД2 показана на рис. 3.
  
  Так как микросхема питается от одного источника, с помощью резистивного делителя R3R4 на неинвертирующий вход ОУ подано смещение, равное полови-
 не напряжения питания. Частотозадающая цепь образована резистором R2 и емкостью чувствительного элемента Е1. Резистор R1 служит для защиты входа ОУ от помех и наводок, способных вывести ОУ из строя.
 Следует отметить важную роль конденсатора С1, корректирующего АЧХ ОУ. От емкости этого конденсатора зависит "рабочая точка" генератора на склоне АЧХ. Были проверены два варианта: С1=12 пФ, R5=180 кОм (частота 200 кГц) и С1=6,8 пФ, R5=1 МОм (частота 500 кГц). В обоих случаях, подстраивая резистор R2, удавалось добиться, что генератор возбуждался при приближении к чувствительному элементу постороннего предмета. Настройку желательно производить с помощью длинной отвертки из изоляционного материала.
 Во время испытаний датчик "чувствовал" человеческую руку или резервуар с водой на расстоянии в несколько сантиметров. На меньшем расстоянии удавалось обнаружить деревянный брусок, пустую стеклянную банку и даже ученический ластик.
 Схема генератора на микросхеме К1407УД1 представлена на рис. 4.
  
  Его свойства приблизительно такие же, как и у рассмотренного выше. Так как примененный ОУ не имеет выводов для подключения цепей коррекции,
 его быстродействие ухудшено с помощью обратной связи по цепи R3C1. Кроме того, подобно резистору R1 в предыдущем устройстве (см. рис. 3), резистор R3 защищает вход ОУ от наводок. Рабочая частота генератора — приблизительно 100 кГц.
 На рис. 5 изображена схема бесконтактного датчика на микросхеме КР157ДА1 [9].
  
  В отличие от ранее рассмотренных (см. рис. 3 и 4), в генераторе датчика не потребовалась дополнительная ОС, так как собственная полоса пропускания ОУ DA1.1 достаточно узка. Однако, чтобы добиться надежной работы, пришлось ввести цепь R6 C1. Резистор R1 — защитный.
 Частота колебаний генератора на ОУ DA1.1 — 20 кГц при R5-10 кОм и 80 кГц при R5=100 кОм. В отсутствие объекта в чувствительной зоне генератор не работает, светодиод HL1 не светится. Последнее делает устройство более экономичным по сравнению, например, с описанным в [8]. Со второго выхода детектора DA1.2, нагрузкой которого служит цепь R7C2, сигнал поступает на вход порогового устройства — ОУ DA1.3. На его выходе (выводе 7 микросхемы DA1) при срабатывании датчика низкий уровень напряжения сменяется высоким.
 Генераторы емкостных датчиков, в том числе рассматриваемого, в отсутствие внешнего объекта иногда выдают кратковременные "вспышки" колебаний, следующие с частотой 100 Гц. Вероятно, это результат воздействия сетевых наводок. Скважность "вспышек" достаточно высока, и инерционная цепь R7C2 ослабляет их, не позволяя достичь уровня срабатывания DA1.3.
 Как показала проверка, указанные ранее размеры чувствительного элемента Е1 можно уменьшить. Например, устройство на микросхеме К1407УД1 (см. рис. 4), действовало и при размерах обкладок 30x6 мм, причем для сохранения неизменной постоянной времени цепи обратной связи номинал переменного резистора R5 пришлось увеличить до 560 кОм. Чувствительность датчика осталась вполне удовлетворительной.
 Размеры чувствительной зоны удалось увеличить, раздвинув обкладки конденсатора в стороны или вовсе удалив ту из них, которая соединена с общим проводом. В последнем случае роль удаленной обкладки переходит к самому общему проводу и соединенным с ним элементам. После соответствующей настройки подстроечным резистором R5 генератор возбуждался при приближении к оставшейся обкладке руки на расстояние 100 мм или деревянного бруска — на 30 мм. Однако амплитуда "вспышек" частотой 100 Гц заметно возросла.
 Радио №10/2002
 ЛИТЕРАТУРА
 1.  TURCK Proximity Sensors. Каталог бесконтактных датчиков (выключателей) фирмы TURCK (Германия).
 2.   BALLUFF Sensor Technik. Каталог бесконтактных датчиков (выключателей) фирмы BALLUFF (Германия).
 3.   ГОСТ Р 50030.5.2-99 (МЭК 60947-5-2) Аппаратура распределения и управления низковольтная. Часть 5.2. Аппараты и коммутационные элементы цепей управления. Бесконтактные датчики.
 4.  Фролкин В.,  Попов Л. Импульсные устройства. — М.: Советское радио, 1980.
 5.   Нечаев И. Емкостное реле. — Радио, 1988, №  1,с. 33.
 6.   Нечаев И. Емкостное реле. — Радио, 1992, № 9, с. 48.
 7.  Устройство сигнализации при приближении к объекту. — Радио, 1999, № 5, с. 40.
 8.   Москвин А. Сторожевое устройство с  емкостным  датчиком.  —  Радио,  2001, № 8, с. 35, 36.
 9.  Атаев Д.,  Болотников В. Аналоговые интегральные схемы для бытовой аппаратуры. Справочник. — М.: ПКФ "Печатное дело", 1992.
 

